Описание
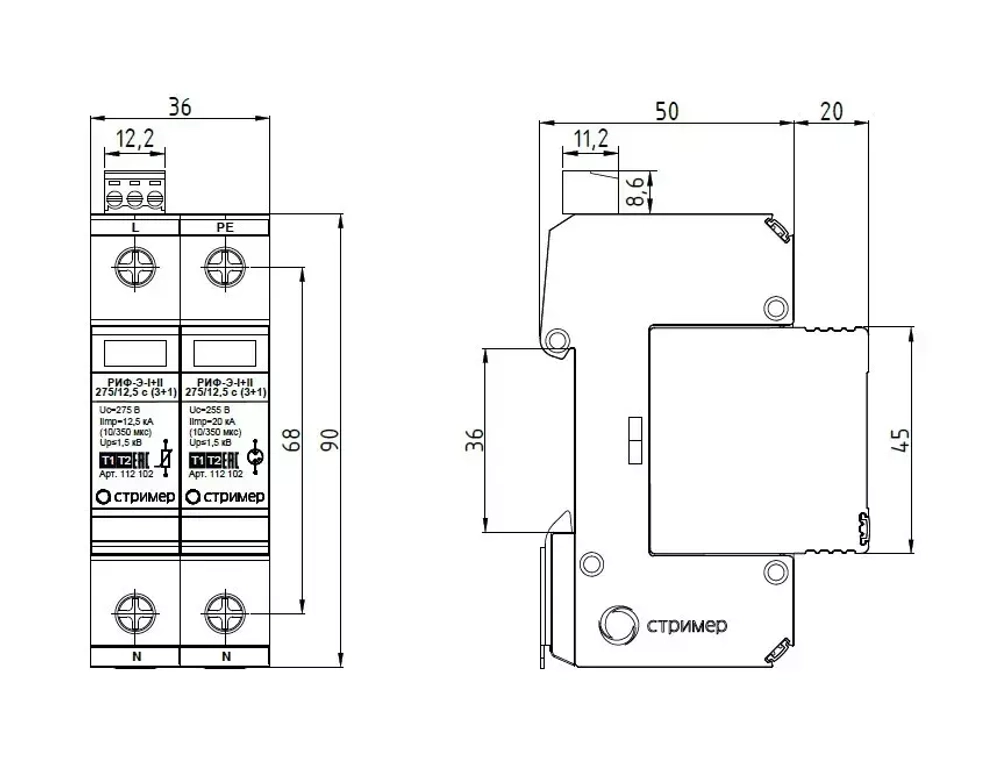
Устройство защиты от импульсных перенапряжений (УЗИП) комбинированного типа РИФ-Э-I+II 275/12,5 с (1+1) предназначено для защиты оборудования в низковольтных цепях до 1000 В от вторичных воздействий молнии, электромагнитных наводок и коммутационных перенапряжений. Двухполюсное УЗИП класса I+II выполнено из одного сменного варисторного модуля, одного модуля с разрядником и базы для подключения к сети и креплению на DIN-рейку 35 мм. УЗИП выдерживает токовые нагрузки, соответствующие УЗИП класса I, а по способности ограничения импульсных напряжений, допустимых до изоляции оборудования, соответствует УЗИП класса II. Применяется для сетей с системой заземления: TN-S, TT. УЗИП СНАБЖЕНО: · терморасцепителем; · визуальным индикатором; · контактами дистанционной сигнализации повреждения рабочего элемента (буква "с"). ТЕХНИЧЕСКИЕ ХАРАКТЕРИСТИКИ: · Класс испытаний, I+II; · Номинальное рабочее напряжение (50 Гц) Un, 230 В; · Максимально длительное рабочее напряжение (L-N)/(N-PE) Uc, 275 В/255 В; · Импульсный ток (10/350 мкс) (L-N) Iimp, 12.5 кА; · Импульсный ток (10/350 мкс) (N-PE) Itotal, 20 кА; · Номинальный разрядный ток (8/20 мкс) (L-N)/(N-PE) In, 40 кА/40 кА; · Максимальный разрядный ток (8/20 мкс) (L-N)/(N-PE) Imax, 75 кА/65 кА; · Уровень напряжения защиты Uр, ≤1.5 кВ; · Время срабатывания (L-N)/(N-PE), ≤25 нс/≤100 нс; · Диапазон рабочих температур, от -40°С до +80°С; · Категория исполнения (ГОСТ 14254), IP20; · Установка на, DIN-рейка 35 мм; · Сечение соединительных проводов, 4 мм2 - 35 мм2; · Контакт дистанционной сигнализации, Переключающий контакт; · Питание контакте дистанционной сигнализации перем.ток, 250 В/0,5 А; · Питание контакте дистанционной сигнализации пост.ток, 250 В/0,1 А; 125 В/0,2 А; 75 В/0,5 А; · Сечение подключаемых проводников для клемм дистанционно сигнализации, макс. 1,5 мм2.
Характеристики
Вид изделия
Устройство защиты от импульсных напряжений
Бренд
СТРИМЕР
Количество полюсов, P
2
Способ монтажа
на DIN-рейку
Текст вместо цены
от 11856 руб.
